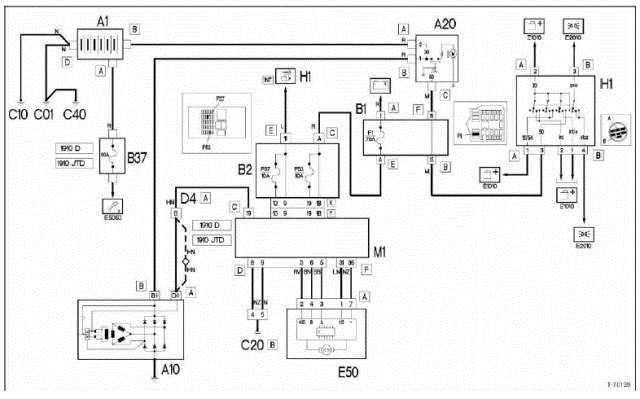
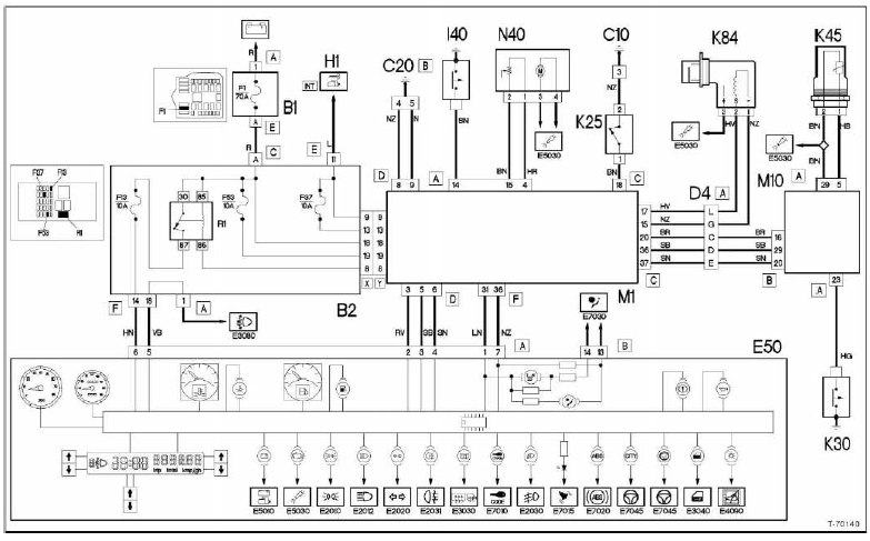
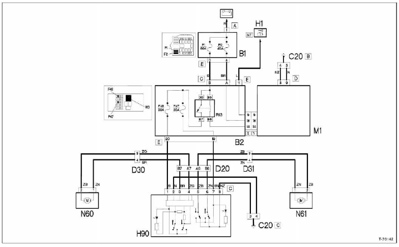
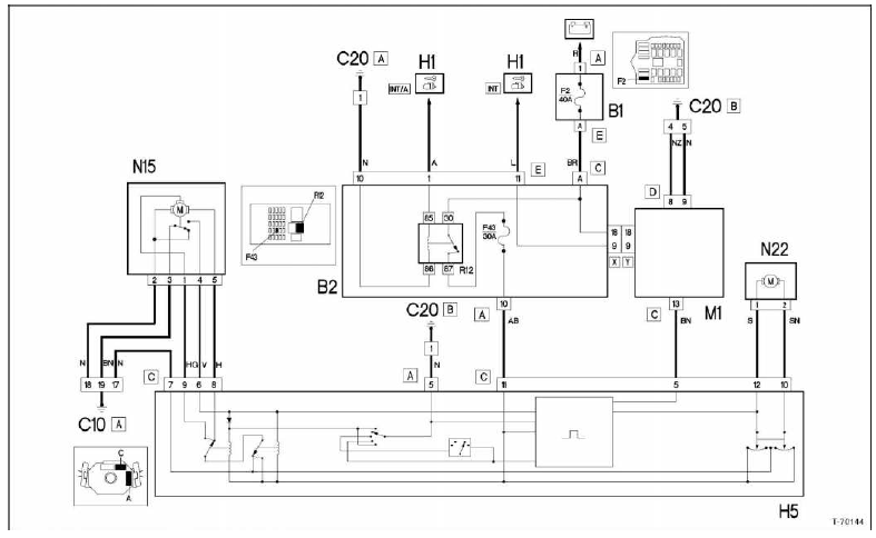
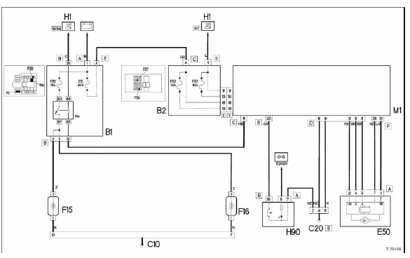
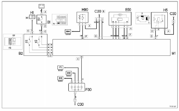
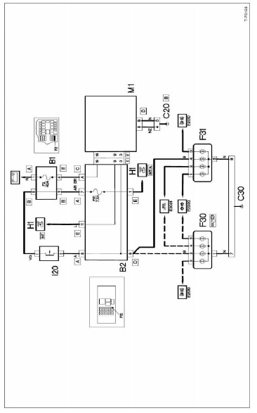
In einem personenwagen werden, je nach ausstattung, bis zu 1.000 Meter leitungen verlegt, um alle elektrischen verbraucher (scheinwerfer, radio usw.) Mit strom zu versorgen.
Will man einen fehler in der elektrischen anlage aufspüren oder nachträglich ein elektrisches zubehör montieren, kommt man nicht ohne stromlaufplan aus, anhand dessen der stromverlauf und damit die kabelverbindungen aufgezeigt werden. Um das kabelgewirr zumindest auf dem stromlaufplan übersichtlich zu ordnen, sind einzelne schaltkreise auf detailplänen angeordnet. Grundsätzlich muss der betreffende stromkreis geschlossen sein, sonst kann der elektrische strom nicht fließen. Es reicht beispielsweise nicht aus, wenn an der plusklemme eines scheinwerfers spannung anliegt, wenn nicht gleichzeitig über den masseanschluss der stromkreis geschlossen ist.
Deshalb ist auch das massekabel der batterie mit der karosserie verbunden. Mitunter reicht diese masseverbindung jedoch nicht aus und der betreffende verbraucher bekommt eine direkte masseleitung, zum beispiel die scheinwerferlampen.
In den einzelnen stromkreisen können schalter, relais, sicherungen, messgeräte, elektrische motoren oder andere elektrische bauteile integriert sein.
Am sinnvollsten geht man bei der benutzung des stromlaufplanes folgendermaßen vor:
Um den stromlaufplan lesen zu können, ist die kenntnis einiger bauteile erforderlich, außerdem sollte man die wichtigsten schaltzeichen kennen.
Alle schalter und verbraucher sind in ruhestellung gezeichnet.
Der geänderte stromverlauf nach betätigung eines schalters wird hier am beispiel eines zweistufen-schalters erläutert:

Wird am schalter die erste stufe gedrückt, fließt der strom von der klemme 82 kommend über die klemme 83. Die brücke der zweiten schalterstufe rückt in mittelstellung, jedoch ohne eine verbindung herzustellen. Erst beim drücken der zweiten schalterstufe rückt die brücke der zweiten schalterstufe von der internen leitung 82 auf 84 und gibt den strom über 84 weiter. Dabei bleibt über die interne verbindung im schalter, rechts abgewinkelte leitung von 83, der stromfluss der ersten schalterstufe bestehen.
Relais und schalter haben oft mehrere anschlüsse. Damit diese bauteile richtig angeschlossen werden können, haben die einzelnen kontakte entsprechende klemmenbezeichnungen.
Die wichtigsten klemmenbezeichnungen sind:
Im stromlaufplan sind die farben der einzelnen leitungen mit buchstaben oder buchstabenkombinationen gekennzeichnet.
Der sicherungskasten mit den sicherungen und relais ist in jedem detailplan mit den entsprechenden sicherungen eingezeichnet.
Sicherungs- und relaisbelegung, siehe seite 58.
Symbole in den stromlaufplänen

Legende für alle stromlaufpläne


Kabelkennzeichnung
Im stromlaufplan sind die farben der einzelnen leitungen mit buchstaben oder buchstabenkombinationen gekennzeichnet.
Beispiel: n = schwarz, b = weiß, nb = schwarzweiß.
Kabelfarben 
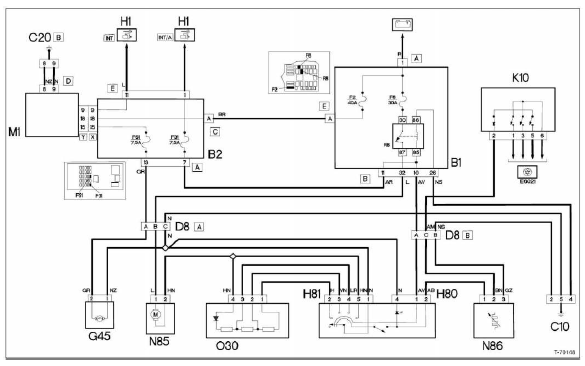
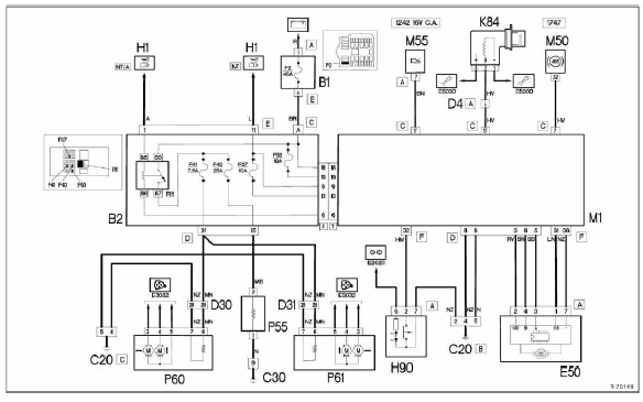
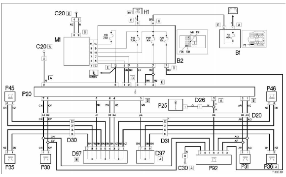
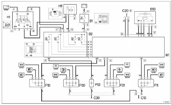
Stromlaufplan-übersicht 
Hinweis: wegen des großen umfangs können nicht alle stromlautpläne für den punto in diesem band abgedruckt werden. Die vorliegenden stromlaufpläne beziehen sich auf den fiat punto ab modelljahr 2000. Sollte das fahrzeug einem anderen modelljahr angehören, kann man sich dennoch an den hier abgedruckten plänen orientieren, da eventuelle änderungen in der regel nur teilbereiche betreffen. Weitere stromlaufpläne stehen nicht zur verfügung.
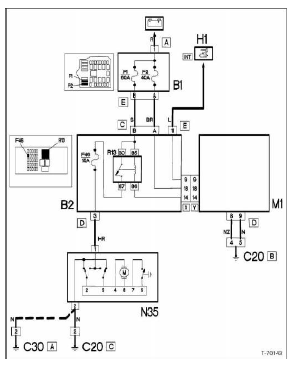
Batterie, lichtmaschine, anlasser

Kombiinstrument, sensoren, geber

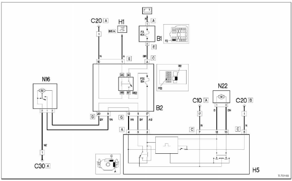
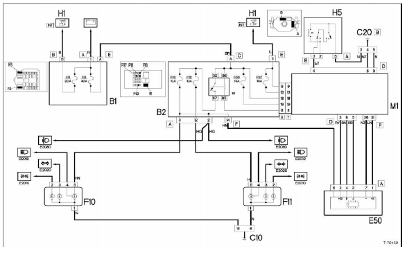
Zentralverriegelung

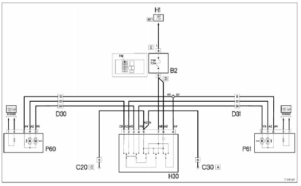
Elektrische fensterheber, vorn

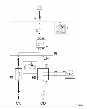
Frontscheiben-wisch-/waschanlage

Heckscheiben-wisch-a/vaschanlage

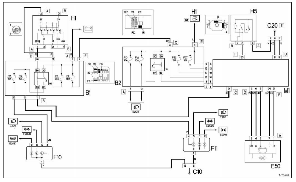
Schiebedach

Hupe

Elektrisch verstellbare außenspiegel

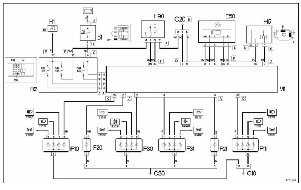
Heizung/klimaanlage

Beheizbare heckscheibe

Autoradio (komfortausstattung)

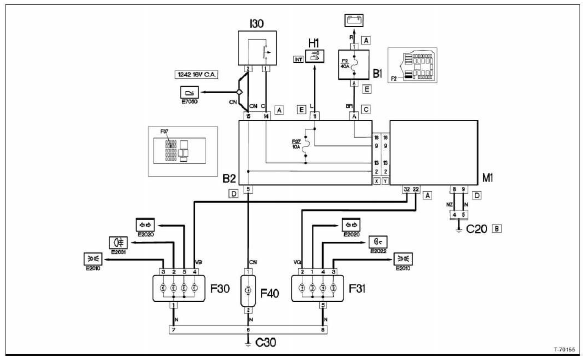
Standlicht, kennzeichenbeleuchtung

Abblendlicht

Fernlicht

Blinklicht, warnblinker

Bremslicht

Nebelscheinwerfer

Nebelschlussleuchten

Rückfahrscheinwerfer

Tür einstellen
Hinweis: beschrieben wird der einstellvorgang an vorderund
hintertür. Die nummern in den arbeitsschritten beziehen
sich sowohl auf abbildung t-48430 als auch auf abbildung
t-48431.
Fugenmaße
Fugenmaße der tür zu den umliegenden bauteilen prüfen. ...
Abdeckung für spiegelverstellung aus- und einbauen
Ausbau
Batterie-massekabel (-) bei ausgeschalteter zündung abklemmen.
Achtung: dadurch werden elektronische speicher
gelöscht, wie zum beispiel der radiocode. Das radio
kann anschließend nur durch die eingabe des richtigen
codes oder durch die fac ...